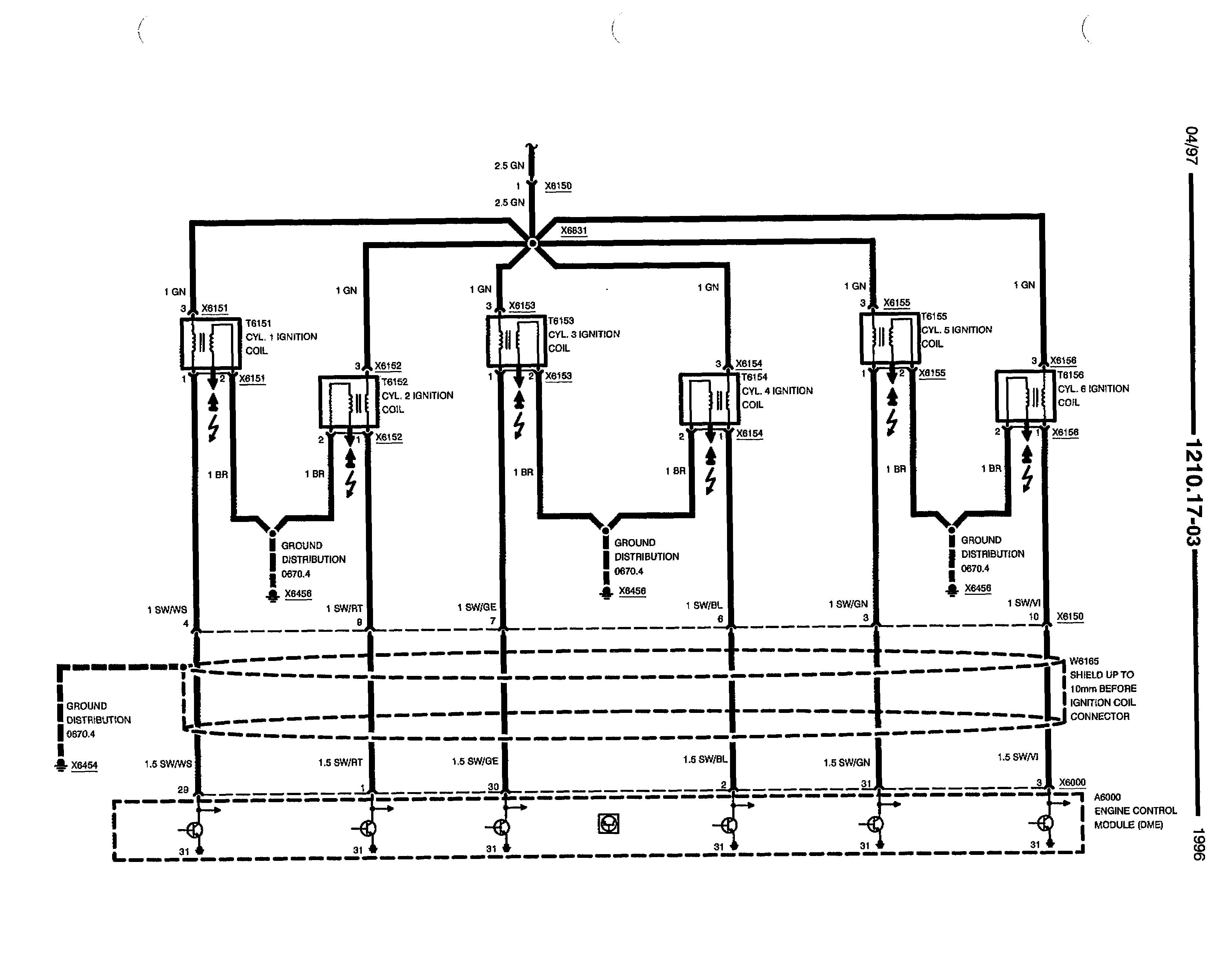
I'm Pretty sure these 6 BMW (M52B28) coils do not have built in ignitors.
below is an attachment with a schematic.
Every MegaPoo build on these has 6x ignitors or uses GM coils.
BMW M52b28 coil information
-
preludelinux
- QFP80 - Contributor
- Posts: 51
- Joined: Sat Feb 05, 2011 7:35 pm
- Location: Moline IL 61265
- Contact:
-
thebigmacd
- LQFP112 - Up with the play
- Posts: 205
- Joined: Thu Apr 10, 2008 5:51 pm
Re: BMW M52b28 coil information
Based on the fact that it shows the ignitors in the engine control module, I would say you are correct 
Keith MacDonald
Control Engineering (Systems) Technologist
Control Engineering (Systems) Technologist